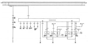
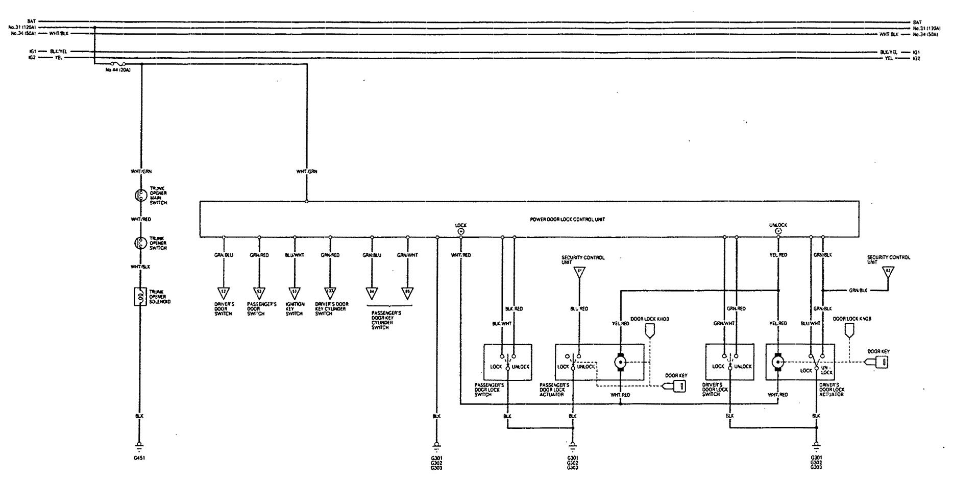
Acura Legend (1993) – wiring diagram – luggage compartment release
Year of productions: 1993
Luggage compartment release

WARNING: Terminal and harness assignments for individual connectors will vary depending on vehicle equipment level, model, and market.
