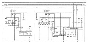
Acura Legend (1993) – wiring diagram – daytime running lamps
Year of productions: 1993
Daytime running lamps

WARNING: Terminal and harness assignments for individual connectors will vary depending on vehicle equipment level, model, and market.
Copyright © 2025 | MH Magazine WordPress Theme by MH Themes