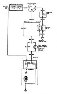
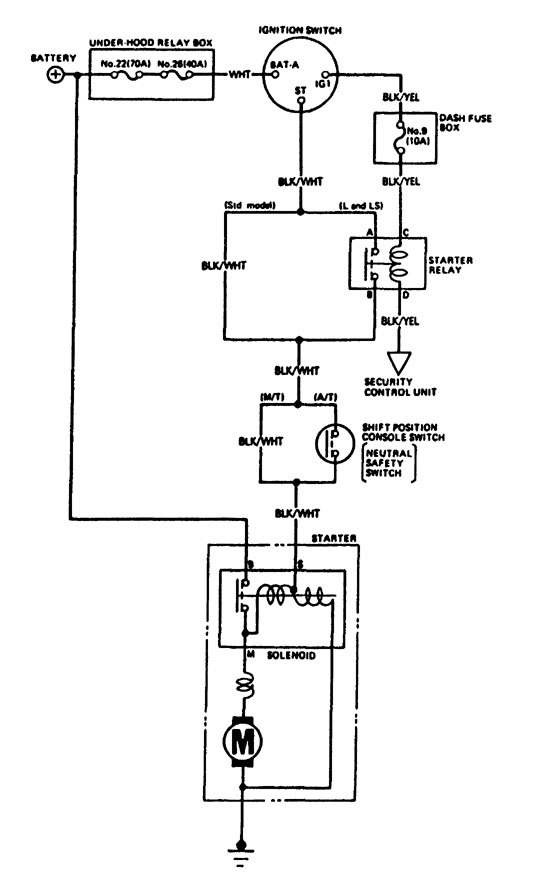
Acura Legend (1988) – wiring diagram -wiring diagram – starting
Year of productions: 1988
Starting

WARNING: Terminal and harness assignments for individual connectors will vary depending on vehicle equipment level, model, and market.
Copyright © 2026 | MH Magazine WordPress Theme by MH Themes
Leave a Reply