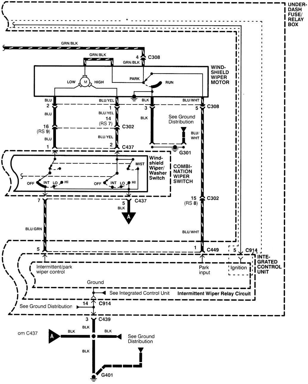
Acura Integra (2000 – 2001) – wiring diagrams – wiper/washer
Year of productions: 2000, 2001
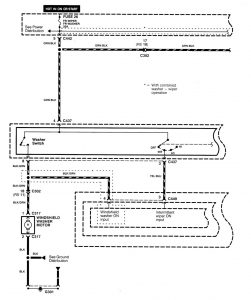
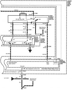
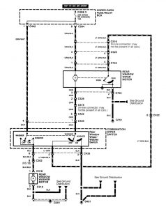
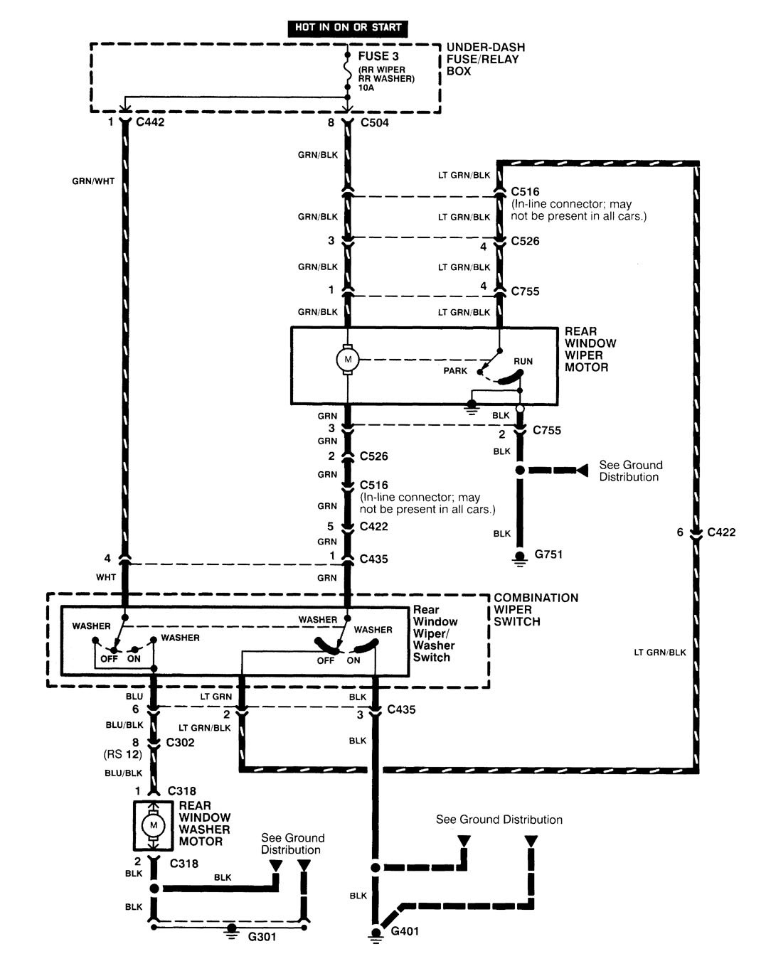
Wiper/washer
Version 1


Version 2

WARNING: Terminal and harness assignments for individual connectors will vary depending on vehicle equipment level, model, and market.

Leave a Reply