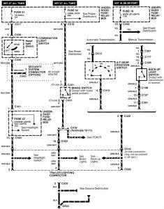
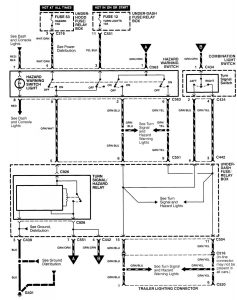
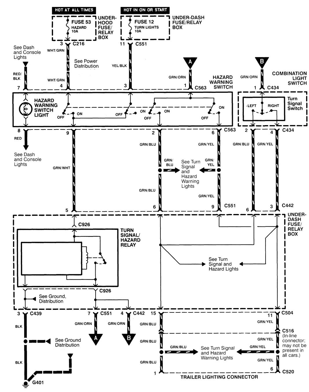
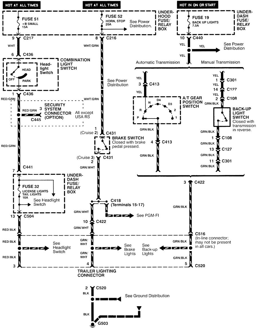
Acura Integra (2000 – 2001) – wiring diagrams – trailer/camper adapter
Year of productions: 2000, 2001
Trailer/camper adapter


WARNING: Terminal and harness assignments for individual connectors will vary depending on vehicle equipment level, model, and market.

Leave a Reply