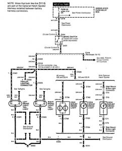
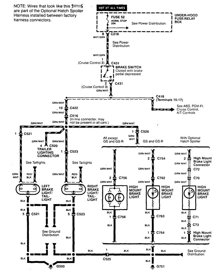
Acura Integra (1998 – 1999) – wiring diagrams – stop lamp
Year of productions: 1998, 1999
Stop lamp
Version 1

Version 2

WARNING: Terminal and harness assignments for individual connectors will vary depending on vehicle equipment level, model, and market.

Leave a Reply