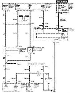
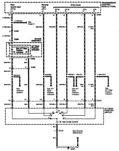
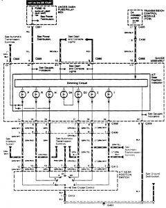
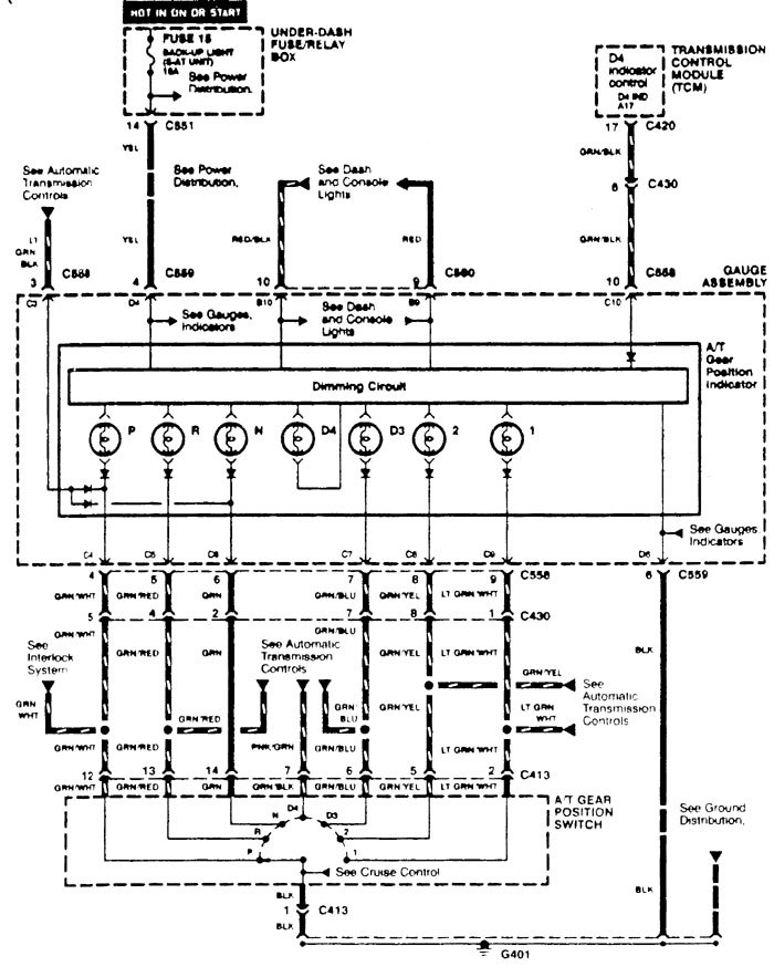
Acura Integra (1996 – 1997) – wiring diagrams – transmission controls
Year of productions: 1996, 1997
Transmission controls





WARNING: Terminal and harness assignments for individual connectors will vary depending on vehicle equipment level, model, and market.

Leave a Reply