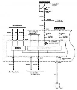
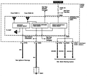
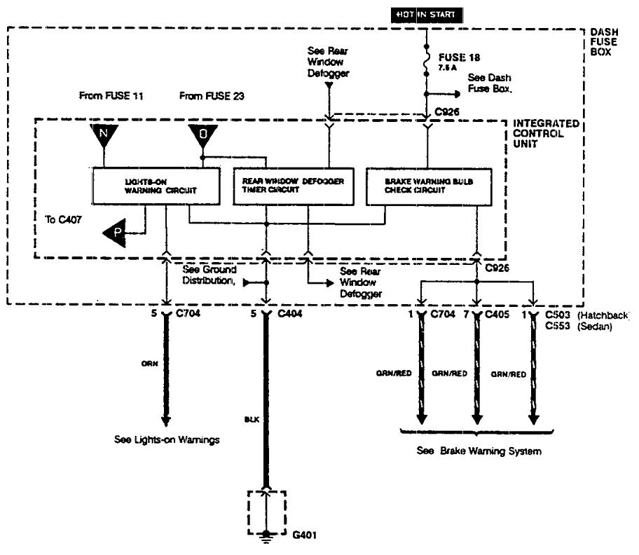
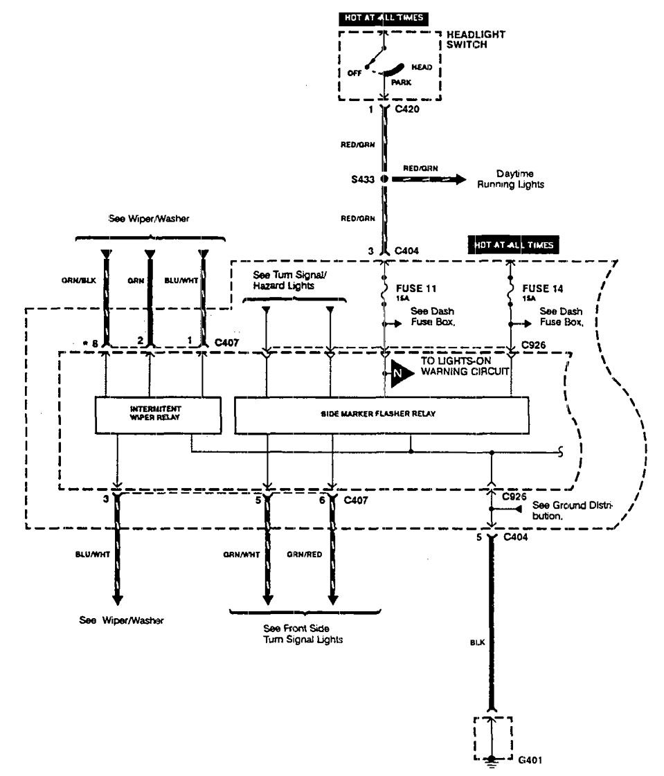
Acura Integra (1990) – wiring diagrams – driver information center/messenger center
Year of productions: 1990
Driver information center/messenger center



WARNING: Terminal and harness assignments for individual connectors will vary depending on vehicle equipment level, model, and market.

Leave a Reply