Volvo 960 (1995) – wiring diagrams – power/auxiliary outlet
Year of productions: 1995
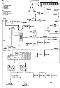
Power/auxiliary outlet





WARNING: Terminal and harness assignments for individual connectors will vary depending on vehicle equipment level, model, and market.
Year of productions: 1995





WARNING: Terminal and harness assignments for individual connectors will vary depending on vehicle equipment level, model, and market.
Copyright © 2026 | MH Magazine WordPress Theme by MH Themes