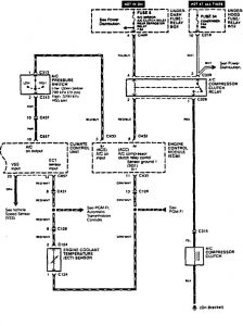
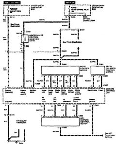
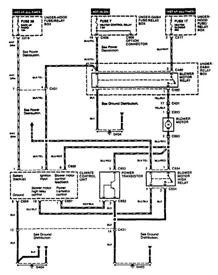
Acura TL (1995 – 1996) – wiring diagrams – HVAC controls
Year of productions: 1995, 1996
HVAC controls
Version 1


Version 2

Version 3

WARNING: Terminal and harness assignments for individual connectors will vary depending on vehicle equipment level, model, and market.
