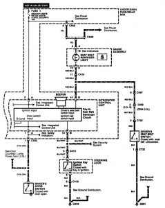
Acura CL (1997 – 1999) – wiring diagrams – seat belt warning
Year of productions: 1997, 1998, 1999
Seta belt warning


WARNING: Terminal and harness assignments for individual connectors will vary depending on vehicle equipment level, model, and market.
