Buick Century (1989) – wiring diagrams – speed control

Buick Century (1989) – wiring diagrams – speed control

Year of productions:  1989

Speed control

Version 1

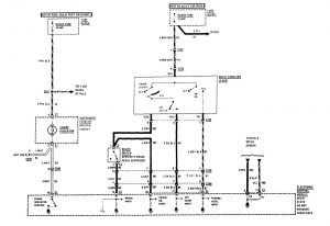
Buick Century – fuse box –
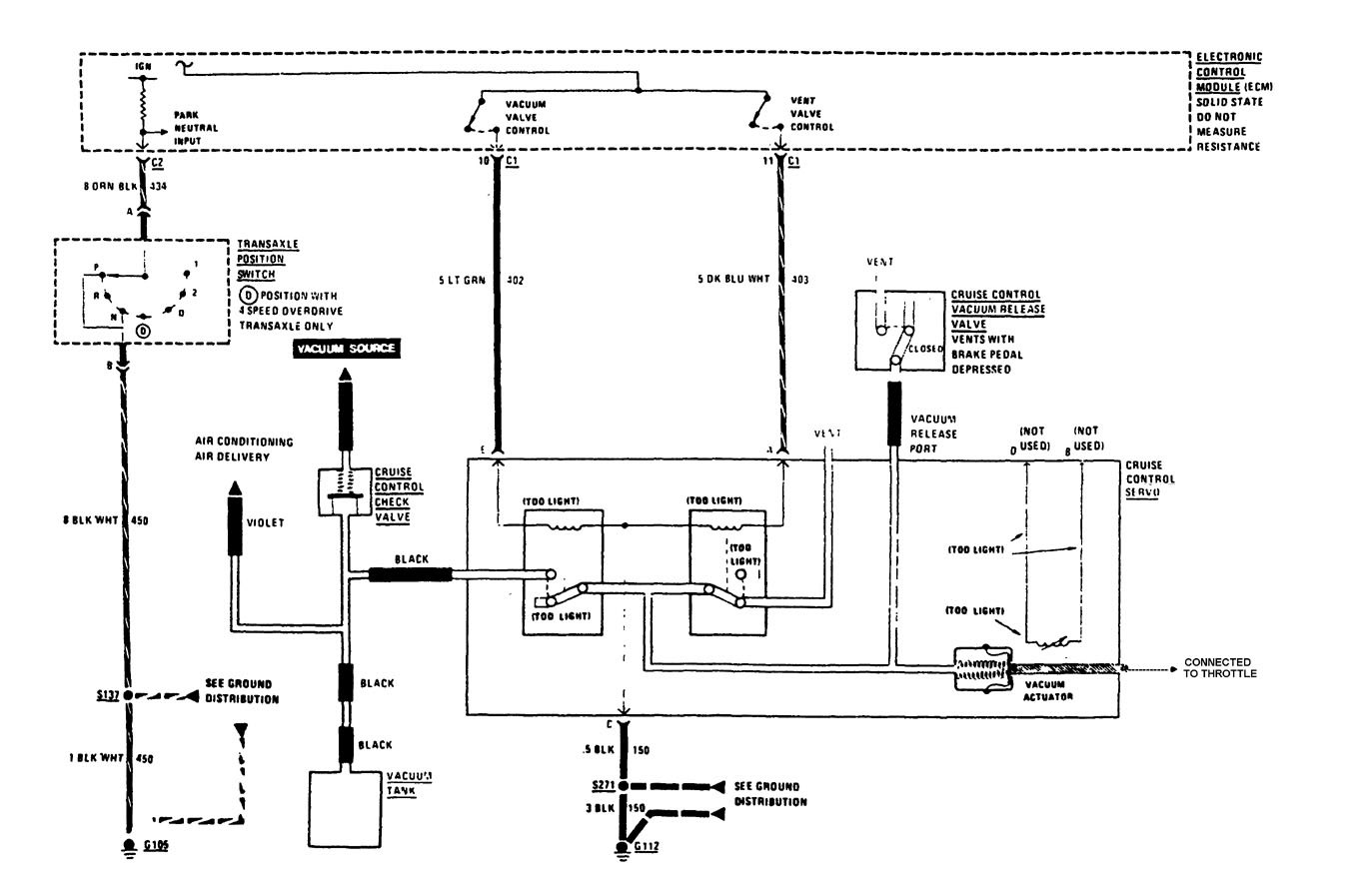
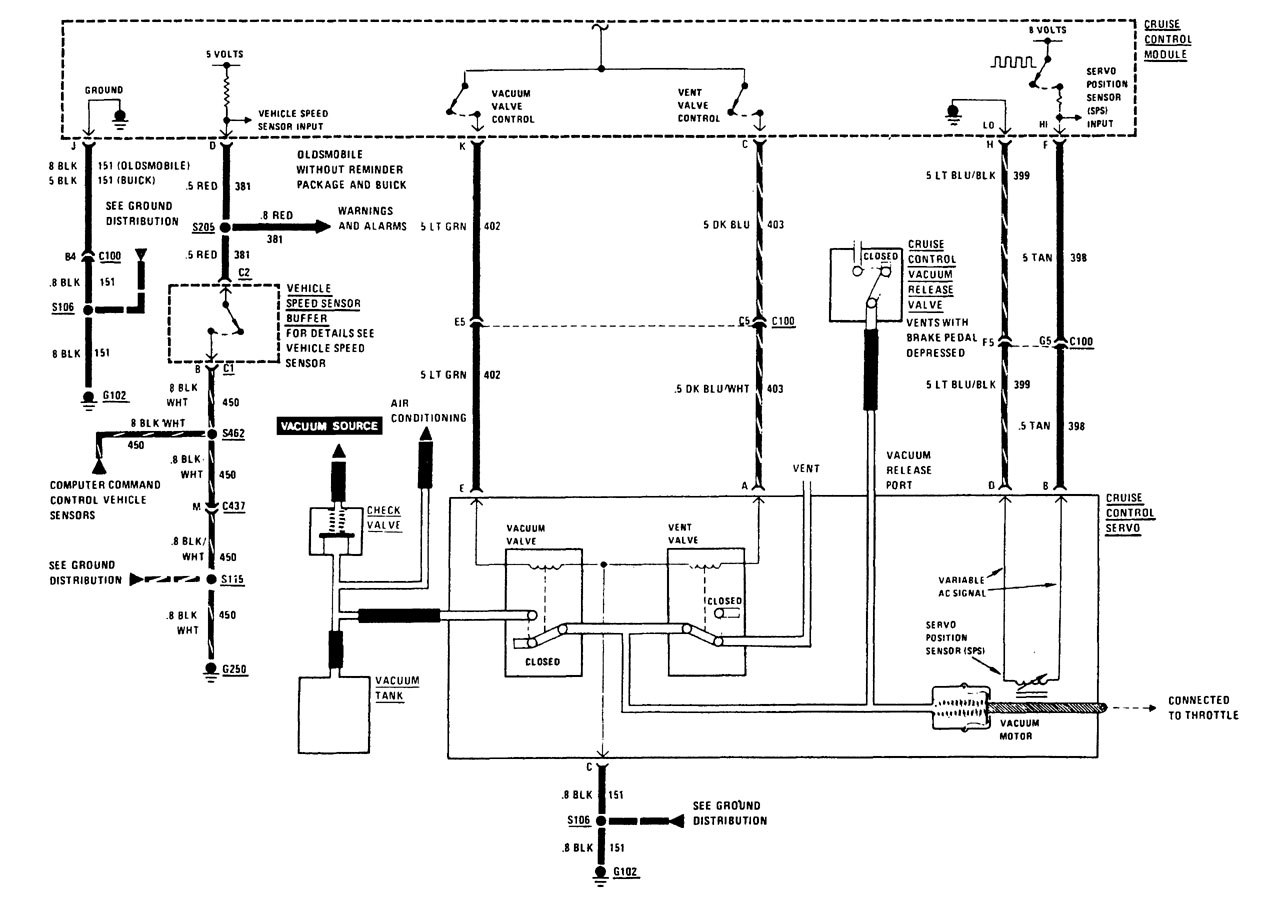
speed control (part 1)
Buick Century – fuse box –
speed control (part 2)

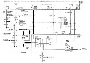
Version 2

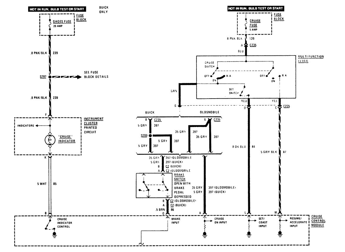
Buick Century – fuse box –
speed control (part 1)
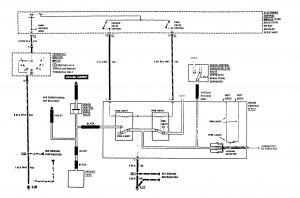
Buick Century – fuse box –
speed control (part 2)

WARNING: Terminal and harness assignments for individual connectors will vary depending on vehicle equipment level, model, and market.